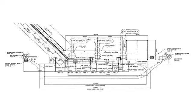
Jetty - Design
- Client :- PETROMINE ENERGY
-
Project Type :-
Offshore
-
Location :-
Indonesia
Overview
COMPANY has requested PT.ZEE Indonesia to perform FEED for the PROJECT, considering project system configuration as defined during Conceptual Study. The PROJECT will comprise onshore facility (mainly Biodiesel tanks) and CBM & subsea system for 10,000 DWT with possible future facility to accomodate loading operation up to 50,000 DWT by modifying Existing 75,000 m3 Diesel Storage.
| Engineering Services |
|---|
• Conventional Buoy Mooring (CBM)
• Loading & Unloading Subsea Hose
• PLEM
• 10” Loading & Unloading Pipeline
• New Offshore Facility.